Универсальный блок защиты однофазных электродвигателей Новатек-Электро УБЗ-118
Доступность:
Снято с производства
Код товара: УБЗ-118
Артикул: УБЗ-118
Производитель: Новатек-Электро
2 500 грн.
Нашли дешевле?
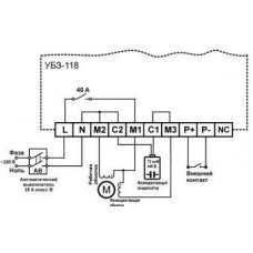
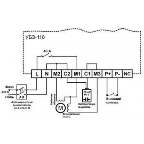
УБЗ-118 предназначен для защиты однофазных асинхронных электродвигателей мощностью до 2,6 кВт (в сетях 220 В, 50 Гц), работающих с одним фазосдвигающим конденсатором (схема включения двигателя без пускового конденсатора).
Прибор обеспечивает постоянный контроль параметров сетевого напряжения и тока, потребляемого двигателем.
В УБЗ-118 предусмотрен внешний вход для дистанционного пуска или остановки двигателя.
Предусмотрена возможность установки фазосдвигающего конденсатора непосредственно в корпус самого прибора..
УБЗ-118 обеспечивает защиту в следующих ситуациях:
- некачественное сетевое напряжение;
- механические перегрузки двигателя (определяемые по току, потребляемому двигателем);
- исчезновение крутящего момента на валу двигателя (“сухой ход”);
- затянутый пуск или блокировка ротора;
- тепловой перегруз (тепловая модель двигателя).
По каждому типу защиты возможно разрешение или запрет автоматического повторного включения (АПВ) двигателя.
Технические характеристики универсального блока защиты однофазных электродвигателей Новатек-Электро УБЗ-118
- Номинальное напряжение питания однофазное, AC, В: 220
- Напряжение, при котором сохраняется работоспособность, AC, В: 130 – 300
- Частота питающей сети, Гц: 48 – 62
- Мощность двигателя, кВт, не более: 2,6
- Номинальный ток двигателя, А, не более: 12
- Максимальный допустимый пусковой ток двигателя, А: 40
- Точность определения порогов срабатывания по току, в % от номинального, не более: 3
- Точность определения порогов по напряжению, не хуже, В: 3
- Гистерезис возврата по напряжения, В, не менее: 4
- Время хранения данных, лет, не менее: 10
- Потребляемый ток (при напряжении 220 В), мА, не более: 85
- Масса, кг, не более: 1,4
- Габаритные размеры, мм: 230 х 223 х 58
- Вход дистанционного управления: сухой контакт
- Выход управления двигателем:
- реле 40 А, 240 В
- Назначение устройства: Аппаратура управления и распределения
- Номинальный режим работы: продолжительный
- Степень защиты устройства: ІР30
- Класс защиты от поражения электрическим током: 0I
- Климатическое исполнение: УХЛ3.1
- Допустимая степень загрязнения: II
- Категория перенапряжения: II
- Номинальное напряжение изоляции, В: 450
- Номинальное импульсное выдерживаемое напряжение, кВ: 2,5
- Рабочее положение: произвольное
- Коммутационный ресурс выходных контактов:
- электрический ресурс 40 A 240 В AC, раз, не менее: 100 тыс
- механический ресурс, раз, не менее: 10 млн







